ZMAN-16D 氣動低溫雙座調節閥是單座、雙座的變形產品。它與常溫不同之處在于采用長頸型上閥蓋,使填料處于常溫下工作。適用于-60~-250℃低溫壯態下的介質(如液氧、液氮等)的調節。為確保調節精度,必須配用定位器。
氣動低溫由氣動薄膜執行機構和耐低溫的單、雙座閥兩部分組成。由調節器來的信號壓力輸入氣動薄膜執行機構的氣室,產生推力,通過連接桿件帶動閥芯,閥芯位置的變化使閥的流通截面積變化,實現對介質流量的調節。
公稱通徑 DN | 單座 | 20 | 25 | 32 | 40 | 50 | 65 | 80 | 100 | 125 | 150 | 200 |
雙座 | | 25 | 32 | 40 | 50 | 65 | 80 | 100 | 125 | 150 | 200 |
額定流量 系數Kv | 單座 | 0.08 | 0.12 | 0.20 | 0.32 | 0.50 | 0.80 | 1.2 | 2.0 | 3.2 | 5.0 | 8 | 12 | 20 | 32 | 50 | 80 | 120 | 200 | 280 | 450 |
雙座 | | 10 | 6 | 25 | 40 | 63 | 100 | 160 | 250 | 400 | 630 |
流量特性 | 直線 | 直線;等百分比 |
配用執行機構型號 | | | ZMA-2 | ZMA-3 | ZMA-4 | ZMA-5 |
行程 | 10 | 10 | 16 | 25 | 40 | 60 |
作用方式 | 氣關式(B),氣開式(K) |
彈簧壓力范圍KPa | 標準信號:20~100;其它信號;40~200;20~60;60~100 |
1、應垂直安裝于水平管道上,在特殊情況下需要水平或傾斜安裝時,一般應加支撐。裝于保溫箱壁的園板與保溫箱壁應平行。
2、應安裝在靠近地面或樓板的地方,以便在于維護檢修,對裝有定位器或手輪機構者,更應保證觀察,調整和操作和方便。
3、一般都設置旁通管路,以便在自控系統發生故障或維修時切換到手動操作,不致于停止生產。
4、裝有手輪機構時,也可省略旁通管路時行手動操作,還可用于限制的開度。當停止使用時,手輪機構必須恢復到原來空檔位置,以利自控系統正常進行。
5、安裝時,應使介質流向與閥體指示方向一致。
6、在安裝前應對管路清洗污物、焊渣。安裝后,使全開,對管路,等進行清洗及試驗各連接處的密封性。閥門調節閥調節閥閥門調節閥閥門

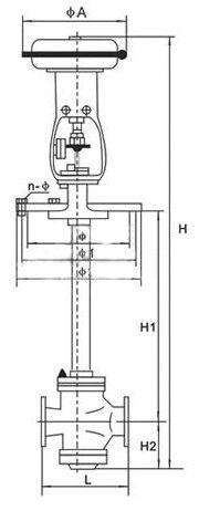
五、主要外形及連接尺寸
公稱通徑DN(mm) | | 20 | 25 | 32 | 40 | 50 | 65 | 80 | 100 | 125 | 150 | 200 |
A | 230 | 280 | 280 | 325 | 410 | 495 |
| 135 | 235 | 235 | 255 | 280 | 310 | 345 | 370 | 430 | 470 | 550 | 660 |
1 | 160 | 260 | 260 | 285 | 305 | 340 | 375 | 405 | 460 | 525 | 590 | 700 |
2 | 190 | 290 | 290 | 315 | 335 | 370 | 410 | 440 | 490 | 560 | 630 | 740 |
n- | 6-12 | 8-14 | 8-14 | 8-14 | 8-16 | 10-16 | 10-18 | 12-18 | 16-18 | 20-18 |
單座 | H | L | 120 | 190 | 200 | 210 | 235 | 265 | 295 | 210 | 370 | 440 | 475 | 570 |
H1=500 | 862 | 1006 | 1060 | 1066 | 1137 | 1152 | 1377 | 1390 | 1394 | | | |
H1=600 | 962 | 1106 | 1160 | 1166 | 1237 | 1252 | 1477 | 1490 | 1494 | | | |
H1=700 | 1062 | 1206 | 1260 | 1266 | 1337 | 1352 | 1577 | 1590 | 1594 | 1743 | 1751 | 1790 |
H1=800 | 1162 | 1306 | 1360 | 1366 | 1437 | 1452 | 1677 | 1690 | 1694 | 1843 | 1851 | 1890 |
H1=900 | 1262 | 1406 | 1460 | 1466 | 1537 | 1552 | 1777 | 1790 | 1794 | 1943 | 1951 | 1990 |
H1=1000 | 1362 | 1506 | 1560 | 1566 | 1637 | 1652 | 1877 | 1890 | 1894 | 2043 | 2051 | 2090 |
H1=1100 | | | | | | | | | | 2143 | 2150 | 2190 |
H1=1200 | | | | | | | | | | 2243 | 2250 | 2290 |
H2 | 32 | 58 | 112 | 118 | 129 | 144 | 178 | 191 | 195 | 243 | 251 | 290 |
雙座 | H | L | | | 200 | 210 | 235 | 265 | 295 | 320 | 370 | 440 | 475 | 570 |
H1=500 | | | 1065 | 1068 | 1147 | 1152 | 1387 | 1407 | 1419 | | | |
H1=600 | | | 1165 | 1168 | 1247 | 1252 | 1487 | 1507 | 1519 | | | |
H1=700 | | | 1265 | 1268 | 1347 | 1352 | 1587 | 1607 | 1619 | 1768 | 1778 | 1820 |
H1=800 | | | 1365 | 1368 | 1447 | 1452 | 1687 | 1607 | 1719 | 1868 | 1878 | 1920 |
H1=900 | | | 1465 | 1468 | 1547 | 1552 | 1787 | 1807 | 1819 | 1968 | 1978 | 2020 |
H1=1000 | | | 1565 | 1568 | 1647 | 1652 | 1887 | 1907 | 1919 | 2068 | 2078 | 2120 |
H1=1100 | | | | | | | | | | 2168 | 2178 | 2220 |
H1=1200 | | | | | | | | | | 2268 | 2278 | 2320 |
H2 | | | 117 | 120 | 139 | 144 | 188 | 208 | 208 | 268 | 278 | 320 |
上兆閥門其他產品:
閘 閥 截止閥 球 閥 蝶 閥 緊急切斷閥 電磁閥 水力控制閥 止回閥 刀型閘閥 旋塞閥 過濾器 減壓閥 疏水閥 隔膜閥 調節閥 阻火器 呼吸閥 燃氣閥門 冶金閥門